Skip to main content

Fermentation and metabolic characteristics of Gluconacetobacter oboediens for different carbon sources

Abstract

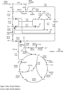
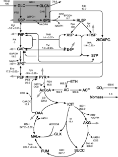
The metabolism of Gluconacetobacter oboediens was investigated in relation to different carbon sources for the continuous cultures at the dilution rate of 0.05 h−1. The 13C-flux result implies the formation of metabolic recycles for the case of using glucose and acetate as carbon sources. When glucose and ethanol were used as carbon sources, the specific ethanol uptake rate and the specific acetate production rate increased as the feed ethanol concentration was increased from 40 to 60 g/l, while the specific CO2 production rate and the biomass concentration decreased, where the 13C-metabolic flux result indicates that the glycolysis, oxidative PP pathway, and the tricarboxylic acid (TCA) cycle were less active, resulting in less biomass concentration. The flux result also implies that oxaloacetate decarboxylase flux became negative, so that oxaloacetate is backed up by this pathway, resulting in less activity of glyoxylate pathway. When gluconate was added for the case of using glucose and ethanol as carbon sources, the acetate and cell concentrations as well as gluconate concentrations increased. The glucose and ethanol concentrations decreased concomitantly with the increased feed gluconate concentration. In accordance with these fermentation characteristics, the enzyme activity result indicates that glucose dehydrogenase and glucose-6-phosphate dehydrogenase pathways became less active, while the glycolysis and the TCA cycle was activated as the feed gluconate concentration was increased.

This is a preview of subscription content, access via your institution.

Fig. 1
Fig. 2
Fig. 3
Fig. 4
Fig. 5

Abbreviations

G6P:

Glucose-6-phosphate

F6P:

Fructose-6-phosphate

GAP:

Glyceraldehyde-3-phosphate

3PG:

3-Phosphoglycerate

PEP:

Phosphoenol pyruvate

PYR:

Pyruvate

GLCN:

Gluconate

6PG:

6-Phosphogluconate

PL5P:

Ribulose-5-phosphate

R5P:

Ribose-5-phosphate

X5P:

Xylulose-5-phosphate

S7P:

Sedoheptulose-7-phosphate

E4P:

Erythrose-4-phosphate

2KD6PG:

2-keto-3-deoxy-6-phosphogluconate

AcCoA:

Acetyl-coenzyme A

AC:

Acetate

ICIT:

Isocitrate

AKG:

α-keto-gluterate

SUCC:

Succinate

FUM:

Fumarate

MAL:

Malate

OAA:

Oxaloacetate

GLX:

Glyoxylate

PTS:

Phosphoglucosetransferase system

Pgi:

Phosphoglucose isomerase

Pfk:

Phosphofructo kinase

GAPDH:

Glyceraldehyde-3-phosphate dehydrogenase

Eno:

Enolase

Pyk:

Pyruvate kinase

G6PDH:

Glucose-6-phosphate dehydrogenase

6PGDH:

6-Phosphogluconate dehydrogenase

PDH:

Pyruvate dehydrogenase complex

OAADC:

Oxaloacetate decarboxylase

References

  • Choi ES, Lee EH, Rhee SK (1995) Purification of a membrane-bound sorbitol dehydrogenase from Gluconobacter suboxydans. FEMS Microbiol Lett 125:45–50

    Article  CAS  Google Scholar 

  • Dimroth P (1981) Characterization of a membrane-bound biotin-containing enzyme: oxaloacetate decarboxylase from Klebsiella aerogenes. Eur J Biochem 115:353–358

    Article  CAS  Google Scholar 

  • Eyzaguirre J, Jansen K, Fuchs G (1982) Phosphoenolpyruvate synthetase in Methanobacterium thermoautotrophicum. Arch Microbiol 132:67–74

    Article  CAS  Google Scholar 

  • Fukaya M, Takemura H, Tayama K, Okumura H, Kawamura Y, Horinouchi S, Beppu T (1993) The aarC gene responsible for acetic acid assimilation confers acetic acid resistance on Acetobacter aceti. J Ferment Bioeng 76:270–275

    Article  CAS  Google Scholar 

  • Gancedo JA, Gancedo C (1971) Fructose-1, 6-diphosphatase, phosphofructokinase and glucose-6-phosphate dehydrogenase from fermenting and non fermenting yeasts. Arch Microbiol 76:132–138

    CAS  Google Scholar 

  • Gottschalk G (1988) Bacterial metabolism, 2nd edn. Springer, New York

  • Hua Q, Yang C, Baba T, Mori H, Shimizu K (2003) Responses of the central metabolism in Escherichia coli to phosphoglucose isomerase and glucose-6-phosphate dehydrogenase knockouts. J Bacteriol 185:7053–7067

    Article  CAS  Google Scholar 

  • Huttner S, Mecke D, Frohlich KU (1997) Gene cloning and sequencing, and enzyme purification of the malate synthase of Streptomyces arenae. Gene 188:239–246

    Article  CAS  Google Scholar 

  • Kabir MM, Shimizu K (2004) Metabolic regulation analysis of icd-gene knockout Escherichia coli based on 2D electrophoresis with TOF-MS and enzyme activity measurements. Appl Microbiol Biotechnol 65:84–96

    Article  CAS  Google Scholar 

  • Lamed R, Zeikus JG (1980) Glucose fermentation pathway of Thermonaerobium brockii. J Bacteriol 141(3):1251–1257

    CAS  Google Scholar 

  • Matsushita K, Inoue T, Adachi O, Toyama H (2005) Acetobacter aceti possesses a proton motive force-dependent efflux system for acetic acid. J Bacteriol 187:4346–4352

    Article  CAS  Google Scholar 

  • Mullins EA, Francois JA, Kappock TJ (2008) A specialized citric acid cycle requiring succinyl-coenzyme a (CoA): Acetate CoA-Transferase (AarC) confers acetic acid resistance on the acidophile Acetobacter aceti. J Bacteriol 190:4933–4940

    Article  CAS  Google Scholar 

  • Nakano S, Fukaya M, Horinouchi S (2004) Enhanced expression of aconitase raises acetic acid resistance in Acetobacter aceti. FEMS Microbiol Lett 235:315–322

    Article  CAS  Google Scholar 

  • Nakano S, Fukaya M, Horinouchi S (2006) Putative ABC transporter responsible for acetic acid resistance in Acetobacter aceti. Appl Environ Microbiol 72:497–505

    Article  CAS  Google Scholar 

  • Park YS, Toda K, Fukaya M, Okumura H, Kawamura Y (1991) Production of high concentration acetic acid by Acetobacter aceti using a repeated fed-batch culture with cell recycling. Appl Microbiol Biotechnol 35:149–153

    CAS  Google Scholar 

  • Peng L, Shimizu K (2003) Global metabolic regulation of Escherichia coli based on protein expression by 2-dimensional electrophoresis and enzyme activity measurement. Appl Microbiol Biotechnol 61:163–178

    CAS  Google Scholar 

  • Salminen SO, Streeter JG (1987) Uptake and metabolism of carbohydrates by bradyrhizobium japonicum bacteroids. Plant Physiol 83:535–540

    Article  CAS  Google Scholar 

  • Srere PA, Brazil H, Gonen L (1963) The citrate condensing enzyme of pigeon breast muscle and moth flight muscle. Acta Chem Scund 17:129–134

    Article  Google Scholar 

  • Sridhar J, Eiteman M, Wiegel JW (2000) Elucidation of enzymes in fermentation pathways used by Clostridium thermosuccinogenes growing on inulin. J Environ Microbiol 66:246–251

    Article  CAS  Google Scholar 

  • Szyperski T (1995) Biosynthetically directed fractional 13C-labeling of proteinogenic amino acids—an efficient analytical tool to investigate intermediary metabolism. Eur J Biochem 232:433–448

    Article  CAS  Google Scholar 

  • Van der Werf MJ, Guettle MV, Jain MK, Zeikus JG (1997) Environmental and physiological factors affecting the succinate product ratio during carbohydrate fermentation by Actinobacillus sp. 130Z. Arch Microbiol 167:332–342

    Article  Google Scholar 

  • Van Winden WA, Walter M, Gulik V, Schipper D, Verheijen PJT, Krabben P, Vinke JL, Heijnen JJ (2002) Metabolic flux and metabolic network analysis of Penicillium chrysogenum using 2D [13C, 1H] COSY NMR measurements and cumulative bondomer simulation. Biotechnol Bioeng 83:75–92

    Article  Google Scholar 

  • Wittmann C, Heinzle E (2000) Mass spectrometry for metabolic flux analysis. Biotechnol Bioeng 62:739–750

    Article  Google Scholar 

  • Yamada Y, Hoshino K, Ishikawa T (1997) The phylogeny of acetic acid bacteria based on the partial sequences of 16S ribosomal RNA: the elevation of the subgenus Gluconoacetobacter to the generic level. Biosci Biotechnol Biochem 61:1244–1251

    Article  CAS  Google Scholar 

  • Zhao J, Shimizu K (2003) Metabolic flux analysis of Escherichia coli K12 grown on 13C-labeled acetate and glucose using GC-MS and powerful flux calculation method. J Biotechnol 101:101–117

    Article  CAS  Google Scholar 

  • Zhao J, Baba T, Mori H, Shimizu K (2004a) Global metabolic response of Escherichia coli to gnd or zwf gene-knockout, based on 13C-labeling experiments and the measurement of enzyme activities. Appl Microbiol Biotechnol 64:91–98

    Article  CAS  Google Scholar 

  • Zhao J, Baba T, Mori H, Shimizu K (2004b) Effect of zwf gene knockout on the metabolism of Escherichia coli grown on glucose or acetate. Metab Eng 6(2):164–174

    Article  CAS  Google Scholar 

Download references

Acknowledgement

Dr. Koichi Kondo of Mizkan Group Corporation, who made important comments on the manuscript, is acknowledged.

Author information

Affiliations

Authors

Corresponding author

Correspondence to Kazuyuki Shimizu.

Electronic supplementary material

Below is the link to the electronic supplementary material.

ESM 1

(DOC 286 kb)

Rights and permissions

Reprints and Permissions

About this article

Cite this article

Sarkar, D., Yabusaki, M., Hasebe, Y. et al. Fermentation and metabolic characteristics of Gluconacetobacter oboediens for different carbon sources. Appl Microbiol Biotechnol 87, 127–136 (2010). https://doi.org/10.1007/s00253-010-2474-x

Download citation

  • Received:

  • Revised:

  • Accepted:

  • Published:

  • Issue Date:

  • DOI: https://doi.org/10.1007/s00253-010-2474-x

Keywords

  • Gluconacetobacter oboediens
  • Chemostat culture
  • Enzyme activity
  • 13C-labeling experiment
  • Metabolic flux analysis
  • Acetate fermentation